1.svg 2.svg

[快迅]利尔达推出MSP430FE42x单相多功能防窃电电能表解决方案

2004/12/17

浏览量:14300

a1img19-1121.jpg

  多功能解决方案

  有功功率/电能、无功功率/电能、视在功率/电能;

  电流有效值、电压有效值、功率因子(附带容性、感性指示)、电网频率;

  带温度补偿的实时时钟。


  防窃电解决方案

  电流不平衡时的防窃电测量:电流不平衡典型为零线接地或火线短接。

  电流反向时的防窃电测量:电流反向典型为火线的进出端口连接对换。

  移除主电压时的防窃电测量:移除主电压典型为拆除电表的零线连接,没有电压信号进入电表。

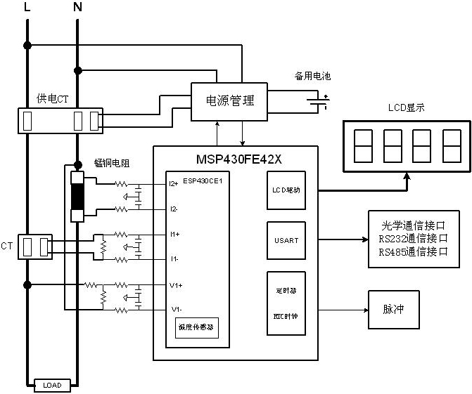
MSP430FE42X电表结构框图


点击进入详细信息

助力万物互联
稳稳支撑你的需求